工程概況:該工程總建筑面積207059.9平方米(其中地上170464.2平方米,地下36595.7平方米)。高聳建筑物的最高建筑高度為82.9米。地下一層是車庫,地上層及其夾層是輔助用房,1~3層的裙子和中央的塔是加速器,東西兩側的塔是公寓,其馀的塔是孵化器。
膜-膜生物反應器是一種高效、經濟的污水資源化技術,尤其適用于中水回用處理,是21世紀高新技術在水處理領域的杰出應用。一些外國專家稱膜技術的發展為第三次工業革命。作為膜生物反應器技術的核心組成部分,平板膜技術的成功實施對膜生物反應器的發展具有決定性的影響。
項目規模:根據甲方提供的資料,該項目最大排放水量為400m3/d,設計時應滿足400m3/d要求。
設計進水水質
該項目的污水主要來自辦公樓和食堂排放的生活污水。這種廢水的主要特點是水質混濁、水質波動大、色度大、氣味難聞、細菌病毒含量高。
該方案是按照常規生活污水的水質進行設計的,其具體進水指標見下表。
設計出水水質

按照業主規定的排放標準,設計出水水質實現中水回用,具體水質指標見下表。

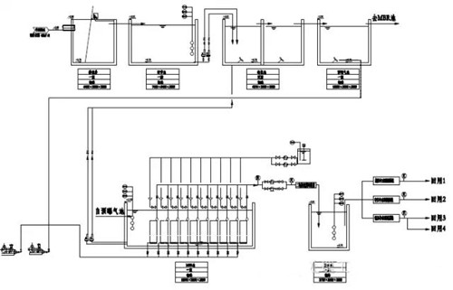
工藝流程

廢水流入格柵井,機械格柵的主要作用是去除廢水中的大固體懸浮物。并有效地抑制了大顆粒懸浮物對后續生產的影響。自流出格柵井出水到調節池,調節池的主要功能是使水質均勻,減輕水力沖擊負荷對后續工藝的影響。調整池出水依次進入低氧池和MBR池;低氧處理池的主要作用是通過反硝化菌將廢水中的硝態氮分解成氮,從而去除廢水中的總氮量。膜池不僅可以有效地去除廢水中的有機物,而且可以代替傳統的二沉池,使出水水質更穩定。從膜池出水經過消毒處理后可作回用。

公司電話:400-058-1098
公司傳真:0512-82175780
公司郵箱:service@anfengtech.com
公司地址:蘇州工業園區唯文路8號D棟